PNOX.DE - Texte PNOX.DE - Texte  

Hei löpt! hei löpt!

10.10.2004

Gestern war der Mechaniker hier und wir haben endlich die Ansammlung von Einzelteilen wieder zu einem Knatterschwein vereint, damit mein Zimmer die vergangenen Wochen angefüllt war. Es hatte sich alles etwas hingezogen: Erst konnte der eine Schweisser eine Woche nicht, dann haben wir das Vertrauen in ihn verloren, eine Woche nach einem anderen Schweisser gesucht, der hatte auch eine Woche keine Zeit und schliesslich kann man sowas auch nur am Wochenende zusammenbauen, so dass dann wieder eine Woche rum war.

Gestern früh um acht aber stand der Helfer auf der Matte und wir begannen, ein Suhler Puzzlespiel zusammenzusetzen. Das gelang uns ganz gut, auch wenn wir beim Einschlagen des Schwingbolzens ein böses Klopfen der Nachbarn gegen die Wand provozierten. So gegen zehn aber stand das gute Tier wieder vertraut auf seinen Beinen, wir konnten probeweise anwerfen den Nachbarn jetzt richtig zeigen, wo's langgeht - und dabei hatten die nur den Lärm und wir dazu auch noch die Atemluft des Schweins um uns.

Mit sowas kann man meinetwegen im Hühnerstall fahren, aber für die Wohnung ist es nicht gemacht. Wird auch gar nicht erst warm auf die kurzen Entfernungen.


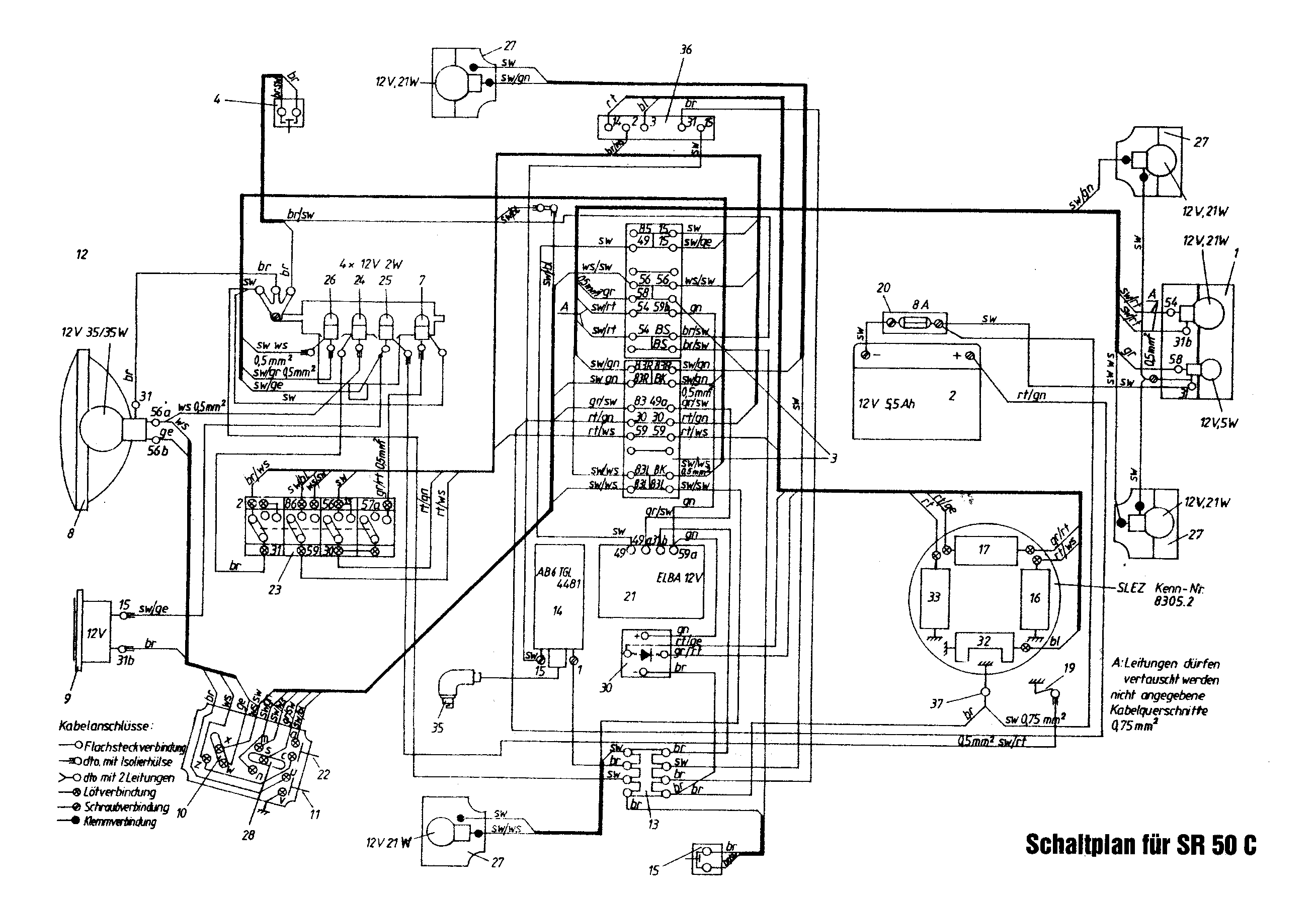
Die sehr komplizierte Elektrik (112 KB)
Immerhin stellten wir aber Probleme an der Elektrik fest (komplizierter als das Getriebe! schaudervoll) und mussten das Maschinchen noch etliche Male antreten, bis wir nach weiteren vier Stunden endlich alles am Leuchten hatten - etliche Elektrik geht nur bei laufendem Motor und wir wollten es nicht in den Hof schleppen, bevor nicht alles geht. Zwischendurch hatten wir noch viel Spass mit den Blinkern - ziehen Sie nie die Kontakte vom Blinkgeber ab, ohne sie vorher zu kennzeichnen!

Die Nachbarn können aber bestätigen, dass die Hupe recht bald schon wieder und mit voller Kraft ertönte. Schliesslich ist das Kabel für den Leerlaufkontakt geschmolzen, weil wir ein schwarz-weisses Kabel für ein schwarz-graues gehalten haben - was es auch war, nachdem wir es genug mit unseren Ölfingern begrabbelt hatten. Aber die Elektrik sah das anders - der Mechanikus hat es sofort abgezogen, aber die paar zehn Watt der Lichtmaschine haben die 1mm2-Litze sofort abisoliert und man sieht an den Fingern jetzt genau, wo er das Kabel angefasst hat. Gummi und Haut sollten Sie in geschlossenen Räumen nicht verbrennen; es stinkt eklig.

Sonst gabs aber keine Havarien. Natürlich habe ich immer noch den Fleck von Gabelöl auf dem Fussbodenbelag und diverse andere schwarze Tapsen im Zimmer, sowie noch eine Decke mit ein paar Zentnern unsortierten Werkzeugs und ausgetauschter Teile. Immerhin ist das Küchenpapier schon entsorgt, damit ich gestern mehrere Kubikzentimeter schwärzesten Kettenfetts aus dem Limadeckel extrahiert hatte.

Obligatorisch habe ich mir beim Einschlagen der Hinterachse auf einen Finger gehauen - weiss aber schon nicht mehr, welcher es war, so dass es so schlimm nicht gewesen sein kann.

Damit hat das Schwein die letzten paar schönen Spätsommertage zerlegt im Weg rumgelegen, aber immerhin bin ich auf die Weise mal wieder etwas zum Radfahren gekommen. Bei den jetzigen Temperaturen - in den Nachrichten sprechen sie oft von Bodenfrost, den ich aber so nicht nachvollziehen kann - muss ich langsam wieder auf Trockenheit hoffen und mir mal neue Überzieh-Handschuhe zulegen; diese Billigdinger halten zwar gut was ab, aber nicht länger als eine Saison.

Nachher muss ich nochmal zur Tanke und ein paar Glühbirnen und eine 8A-Sicherung kaufen, aber dann gehts endlich wieder los.

*freu*